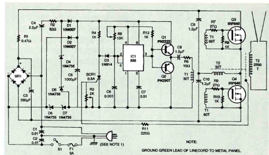
La escalera de Jacob es un dispositivo de efectos de alta tensión en el que una chispa pasa entre dos conductores en V, desapareciendo al final y comenzando un nuevo ciclo. El circuito que se muestra es de Electronics Now de diciembre de 1995;
Cuando se activa, este circuito hace que una lámpara reduzca automáticamente su brillo hasta que se...
Encontramos esta alarma en una publicación en inglés de 1978. Aunque la fuente de alimentación original es...
Este circuito, encontrado en una publicación de los años 70, produce una señal senoidal de 1 Hz....