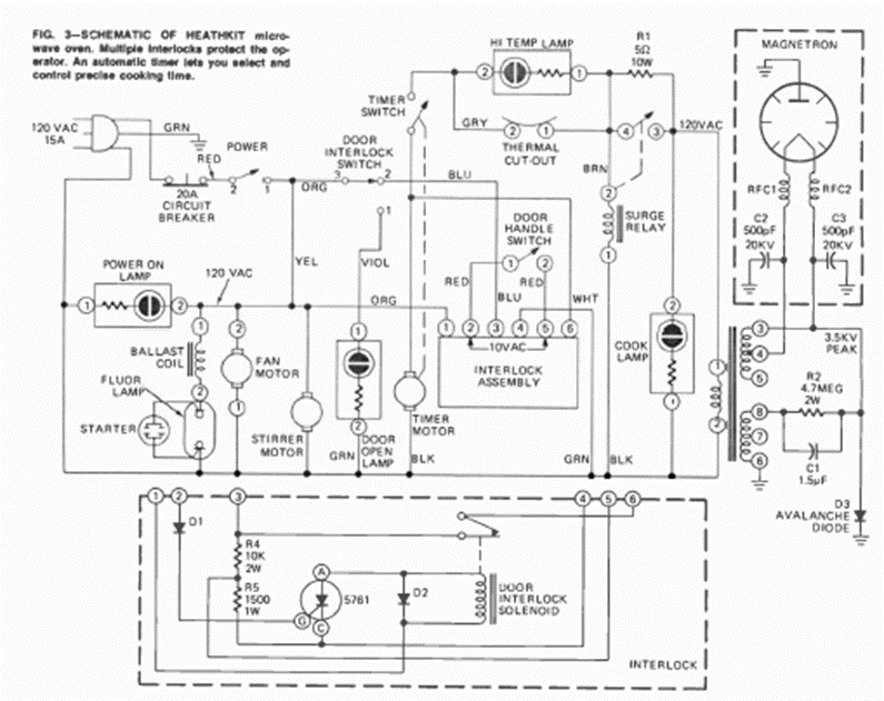
Este es el circuito típico de un viejo horno microondas. Lo sacamos de una revista de Radio Electrónica de agosto de 1973, de un artículo que enseñaba a hacer reparaciones.
Este circuito convierte las señales de la banda de 350 a 500 kHz a la banda de 4.36 a 4.5 MHz, lo que...
Este circuito de automatización fue encontrado en la revista Radio Electronics de octubre de 1961....
Este circuito de puente H puede usar transistores de media potencia de hasta 500 mA como BD135 y...