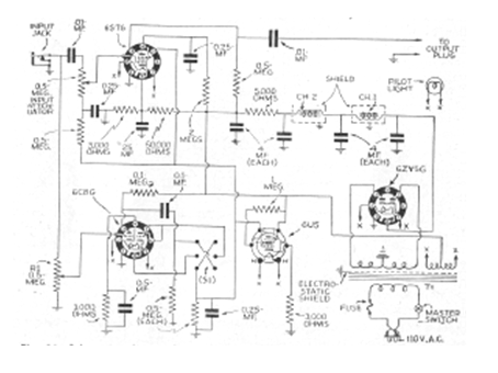
Este circuito es de una publicación de 1947. Se trata de un circuito que altera la curva de respuesta de un amplificador con un refuerzo de las señales de baja intensidad. Además de las válvulas, el componente crítico es el transformador de alimentación y los choques de filtro.




