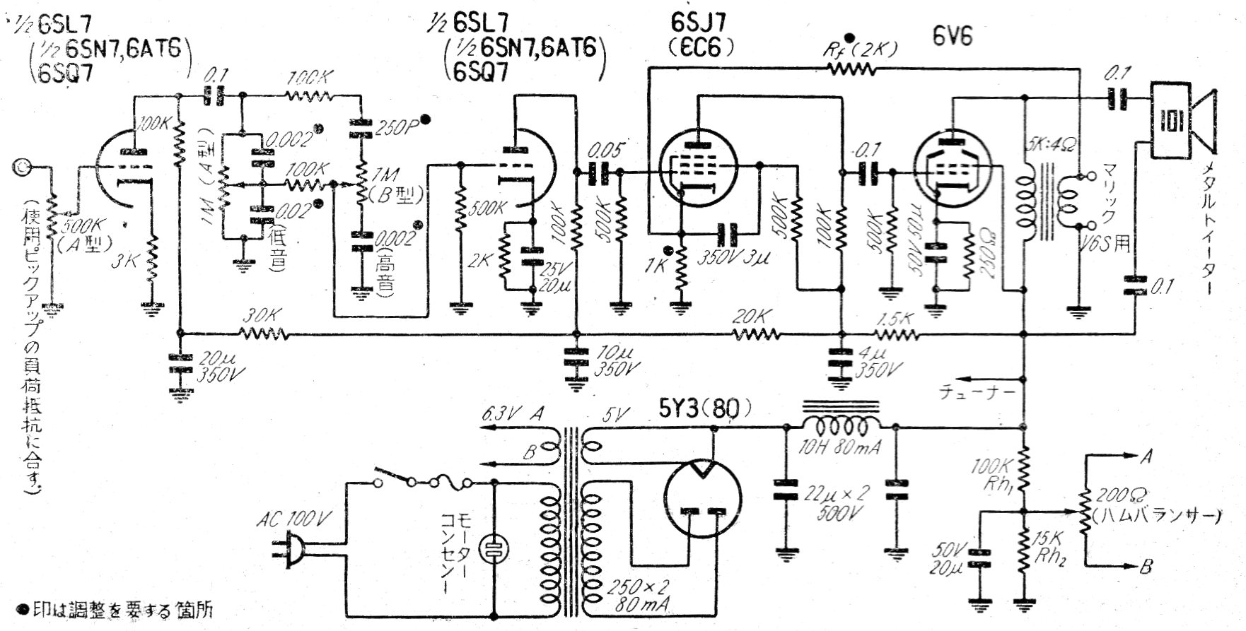
Este circuito de caja amplificada con válvula 6V6 en la salida, proporcionando una buena potencia de audio, fue encontrado en una revista técnica japonesa de los años 60. El circuito tiene 4 válvulas e incluye la fuente de alimentación con una rectificadora 5Y3.




