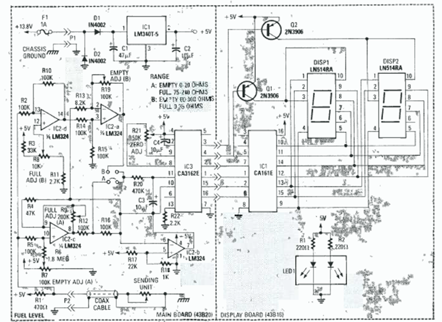
Este circuito de dos dígitos se encontró en el Radio Experimenter Handbook de 1999. Utiliza el par de convertidores A/D CA3161 y CA3162, comunes en la época.
Con este simple probador podemos probar cables de electrodomésticos, motores, lámparas,...
Este pulsador para un LED, o Flasher, tiene un consumo extremadamente bajo, pudiendo ser...
Las lámparas neón son elementos activos de circuitos que se caracterizan por presentar una región de...