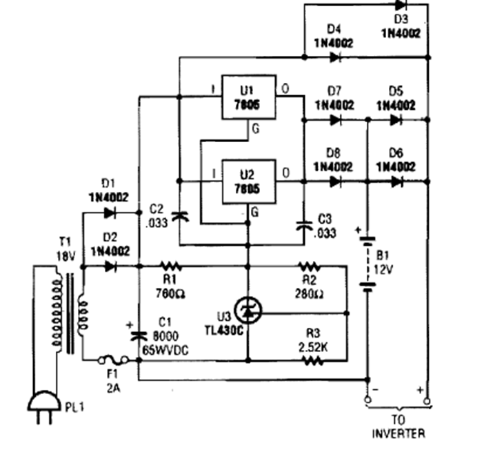
Este cargador se encontró en una edición de la década de 1990 de la revista Popular Electronics. Los circuitos integrados deben estar equipados con un disipador de calor.
Con este simple probador podemos probar cables de electrodomésticos, motores, lámparas,...
Este pulsador para un LED, o Flasher, tiene un consumo extremadamente bajo, pudiendo ser...
Las lámparas neón son elementos activos de circuitos que se caracterizan por presentar una región de...