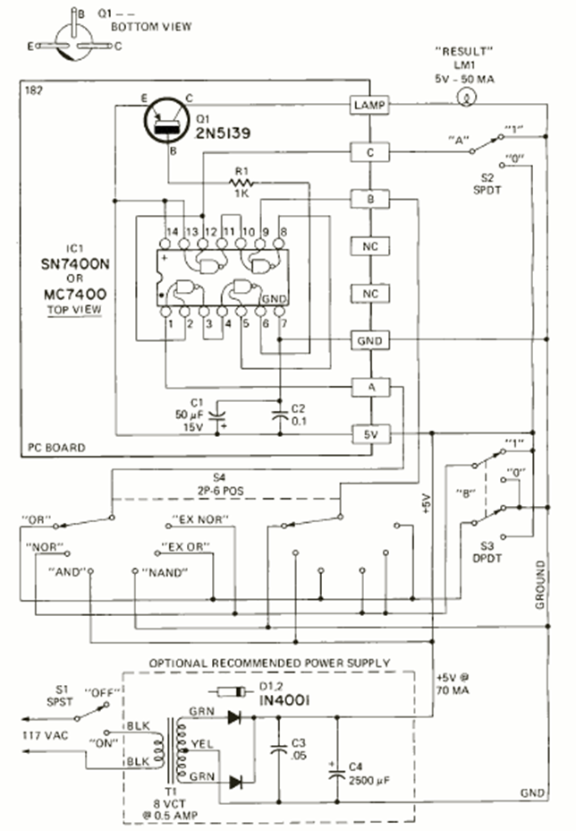
Este circuito lo encontramos en la revista Radio Electronics de mayo de 1972. Su finalidad es enseñar lógica utilizando circuitos integrados de la familia TTL. Se incluye fuente de alimentación de 5V.
Este circuito se encontró en una Electronic Design de 1965. La configuración se puede aplicar a...
Encontrado en la documentación anterior, este circuito está sintonizado para pasar señales por debajo...
Este circuito aparece en otra parte de este sitio, pero de diferentes fuentes. Usando el LM3900,...