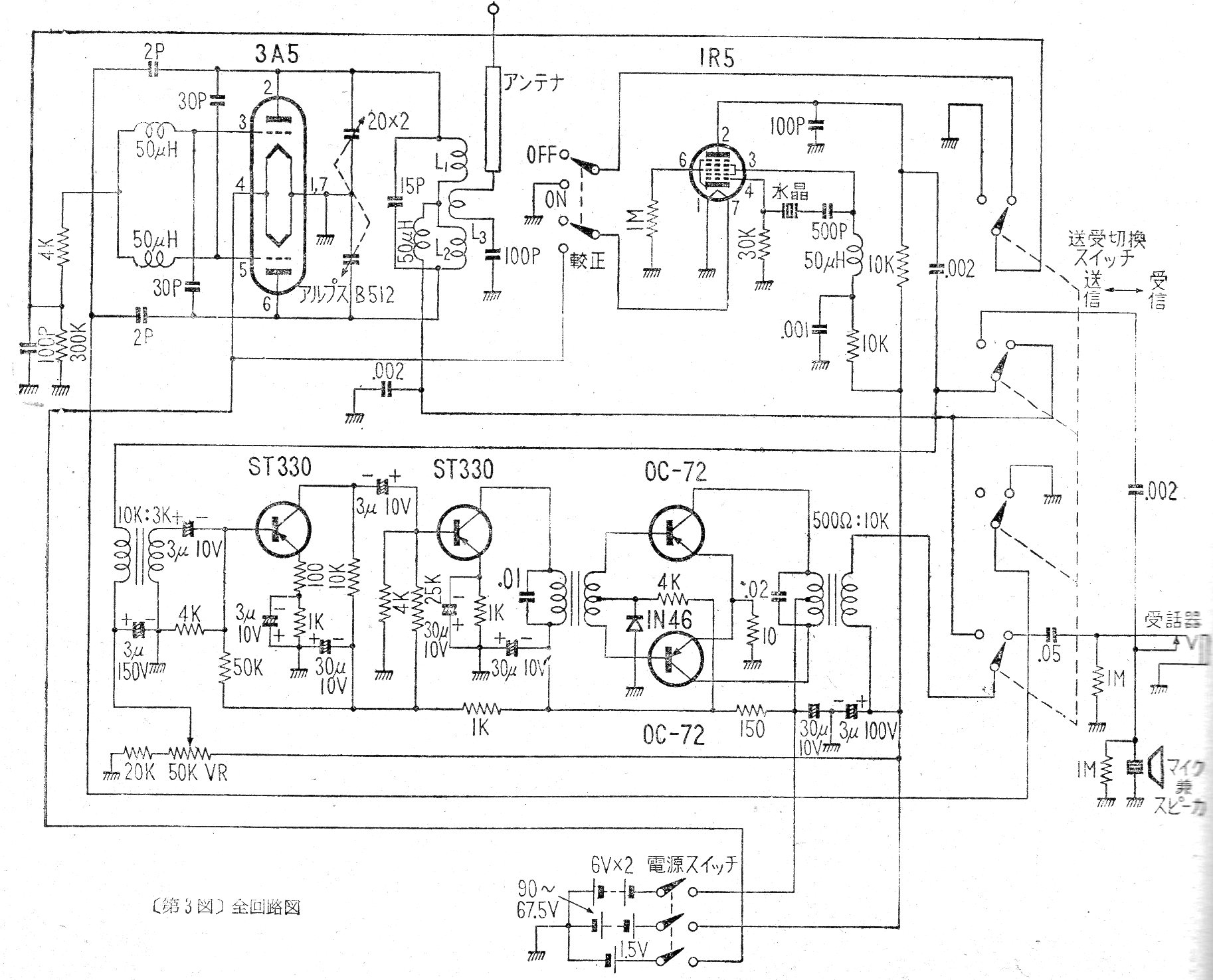
Este circuito de los años 50 muestra cómo era la tecnología de la época en un walk-talkie valvulado que usaba varias baterías, incluso de 90 V. El circuito usaba válvulas y transistores de la época.
Este banco de claves se puede programar de varias formas para experimentos lógicos. El circuito es de la...
Esta prueba de continuidad se encontró en una Electronics Engineering de los años 90. Los...
El circuito mostrado en la figura y utiliza el diodo en el modo de funcionamiento por corriente de fuga....