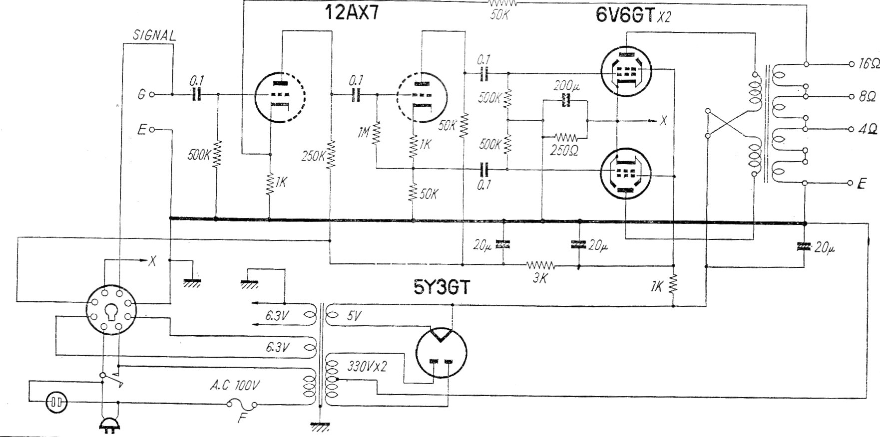
Este es el circuito de un amplificador comercial (modelo HF 10A-M) fabricado en Japón en los años 60 El circuito tiene un rango pasante de 20 a 20 000 Hz con 0,5% de distorsión. La fuente de alimentación se incluye en el dibujo.
Se trata de un interesante juguete que contiene varios potenciómetros y llaves posibilitando a los niños...
Este circuito genera una señal de 3 a 10 MHz, pudiendo ser utilizado como base para un transmisor...
Este transmisor experimental puede ser utilizado en demostraciones o como trabajo escolar,...